В жизни любого радиолюбителя, да и не только, бывают ситуации, когда не помешал бы небольшой, компактный и недорогой понижающий преобразователь напряжения, этот обзор как раз о таком устройстве.
Давно присмотрел себе такие преобразователи, но покупать в оффлайновых магазинах по 4 бакса не давало земноводное. После этого встречал такие преобразователи на одном из радиолюбительских форумов, цена была около 10 долларов за 10 штук. Во время распродажи 25 марта на Али решил прикупить.
Честно, выбирал по цене, т.е. самые дешевые, допускаю что есть еще дешевле, но на тот момент это было самое выгодное предложение.
Перейти в магазин
Внимание. Сейчас у продавца лот стоит 7.5 бакса, но за 5 штук, а когда покупал я, лот был 10 штук, будьте внимательны.
Параметры заявленные продавцом (впрочем они одинаковы для всех таких плат).
Входное напряжение — 3,2-40 Вольт (производитель микрухи рекомендует 4.5-40)
Выходное напряжение — 1,25-35 Вольт (естественно при условии что входное напряжение превышает выходное хотя бы на 3 Вольта, да и выходной конденсатор тогда совсем впритык будет)).
Выходной ток — до 3 Ампер (Я бы не был так оптимистичен, с учетом установленных компонентов 2 Ампера мне думается более реально).
Эффективность до 92% (при определенных условиях вполне реально)
Напряжение выставленное изначально — 5 Вольт.
Размеры платы — длина 41мм, ширина 21мм, высота по самому высокому компоненту 15мм.
Посылку получил на днях, пришла она в коробочке, где в кусок пупырки был завернут мой заказ, основное — преобразователи, ну и еще пара вещей по мелочи.
Обзор мелочей я сделаю позже, а о преобразователях решил рассказать сейчас.
Итак вид того, как это пришло —

У продавца видимо либо что то не то с математикой, либо он понял понятие скидки по своему, ибо пришло 9 штук вместо 10 заказанных, 10% он себе сэкономил. Я ему отписал об этом, пока жду ответа.
Напомнило мне историю, подслушанную на вещевом рынке
Наш торгаш хотел купить шарфики на продажу, долго торговался с китайцем о скидке, выторговал 20%, когда получил заказ, то был сильно удивлен, так как каждый шарфик был на 20% меньше.
Каждый преобразователь был упакован в индивидуальный запаянный антистатический пакетик

Внешний вид платы явно отличается от выложенного на странице продавца.
Основное отличие — обычные дешевые алюминиевые конденсаторы на входе и выходе.
Если кому интересно, то их параметры таковы
Входной 100х50в, ЭПС — 0.13 Ома, реальная емкость 102 мкФ
Выходной 220х35В, ЭПС — 0.077 Ома, реальная емкость 225 мкФ.
Оба 105 градусные.
Фирма производитель какой то нонейм Chengx (даже не известный многим китайский Chang).
Я бы заменил их на что то более приличное, так как микросхема ШИМ критична к их качеству и зашунтировал керамикой.
Микросхема LM2596S — описание — www.ti.com/lit/ds/symlink/lm2596.pdf
Схема почти согласно даташиту (привел максимально похожую схему, разница в номинале входного конденсатора, типе диода и неверно указан номинал дросселя, так как маркировка 330 это 33 мкГн).
Схема

Стоимость отдельно такой микросхемы у нас около 2.5 бакса.
Дроссель установлен на 33 мкГн, по размерам похож на дроссели с рабочим током около 3 Ампер (размеры 12х12х7мм).

На плате так же стоит многооборотный подстроечный резистор, обеспечивающий довольно точную подстройку, и диод Шоттки, как по мне (да и по мнению производителя микросхемы ШИМ стабилизатора) мелковат,
Установлен SS36, но после сравнения размеров с даташитом я больше склоняюсь что это перемаркированный SS26 — [ATTACH]n548[/ATTACH]
Если захочется повысить КПД, уменьшить нагрев и увеличить надежность, то лучше его заменить на что то более мощное (в описании микрухи рекомендуют 1N5825).
Контактные площадки входа и выхода промаркированы.

Обратная сторона платы используется как радиатор, непосредственно под микросхемой сделана сетка из отверстий с металлизацией для отвода тела на обратную сторону платы. Плата при тестировании практически не нагревалась.

Естественно мне захотелось проверить эффективность данного преобразователя.
На фото ниже ток по входу при условии что на выходе установлено 5 Вольт (как наиболее часто используемое для разных девайсов), нагрузка 5 Ом (ток 1 Ампер, мощность 5 Ватт), на входе выставлено стабильное напряжение 12 Вольт (опять же, как наиболее часто встречающееся). Ток по входу 0.5 Ампера, что дает нам потери в виде 1 Ватта или около 83% КПД.

Во втором примере на выходе выставлено 10 Вольт, сопротивление нагрузки 10 Ом, соответственно ток 1 Ампер и мощность 10 Ватт. На вход поданы стабилизированные 15 Вольт. Ток по входу составил 0.74 Ампера, потери при этом составили 1.1 Ватта, КПД около 90%.

Понятно что измерения имеют некоторую погрешность, но они очень близки к реальным.
Не уверен что во второй раз я бы покупал такие преобразователи у этого продавца, хотя цена меня устроила. Но невнимательность (9 шт вместо 10), и не очень хорошие конденсаторы по входу и выходу, которые лучше заменить нивелируют преимущества низкой цены.
Необходимый диод можно выпаять из неисправного компьютерного БП, да и сам по себе он стоит недорого, конденсаторы так же чаще всего найдутся в хозяйстве любого радиолюбителя, но лучше попробовать уточнить у продавца, какие стоят (хотя с китайцами это бывает проблематично).
С другой стороны, если покупать у нас все это, то цена даже с этими недостатками отличная, но лучше покупать лотом из 10 шт, так как при меньших количествах цена будет почти такая же как в магазинах.
В общем резюме, сами платки к покупке очень рекомендую, по поводу конкретно этих и у данного продавца — решать Вам, недостатки я расписал как мог.
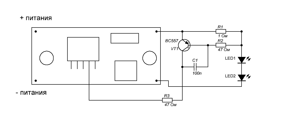
P.S. При относительно несложной доработке (добавление нескольких резисторов, транзистора и конденсатора) можно сделать стабилизацию выходного тока и получить драйвер для питания светодиодов, правда КПД упадет.
Ниже схема доработки этой платы для стабилизации выходного тока.
В качестве нагрузки светодиод из этого обзора
Схема добавления режима стабилизации тока
Собственно схема. Расчетный ток около 0.6 Ампера, легко переделать на другой заменив только резистор R1. Резистор расчитывается исходя из того что I out = 0.6/R1. Т.е. при номинале 1 Ом будет 0.6 Ампера, при номинале 0.5 Ома будет 1.2 Ампера.

Фотография ниже, подтверждает расчеты.
На входе 20 Вольт, при увеличении выходного напряжения подстроечным резистором, ток после достижения порогового напряжения светодиода плавно увеличивается, при достижении порога стабилизации рост останавливается, дальнейшее увеличение выходного напряжения не приводит к изменению тока.

Извиняюсь за качество фотографий, темновато вышло.
Если что забыл, пишите, попробую добавить.
upd. Продавец вернул деньги за недостающую плату.
UPD, Сейчас у продавца лот стоит 7.5 бакса, но за 5 штук, а когда покупал я, лот был 10 штук, будьте внимательны.
Перейти в магазин
Обсудить можно также здесь: http://mysku.ru/blog/aliexpress/24145.html
Давно присмотрел себе такие преобразователи, но покупать в оффлайновых магазинах по 4 бакса не давало земноводное. После этого встречал такие преобразователи на одном из радиолюбительских форумов, цена была около 10 долларов за 10 штук. Во время распродажи 25 марта на Али решил прикупить.
Честно, выбирал по цене, т.е. самые дешевые, допускаю что есть еще дешевле, но на тот момент это было самое выгодное предложение.
Перейти в магазин
Внимание. Сейчас у продавца лот стоит 7.5 бакса, но за 5 штук, а когда покупал я, лот был 10 штук, будьте внимательны.
Параметры заявленные продавцом (впрочем они одинаковы для всех таких плат).
Входное напряжение — 3,2-40 Вольт (производитель микрухи рекомендует 4.5-40)
Выходное напряжение — 1,25-35 Вольт (естественно при условии что входное напряжение превышает выходное хотя бы на 3 Вольта, да и выходной конденсатор тогда совсем впритык будет)).
Выходной ток — до 3 Ампер (Я бы не был так оптимистичен, с учетом установленных компонентов 2 Ампера мне думается более реально).
Эффективность до 92% (при определенных условиях вполне реально)
Напряжение выставленное изначально — 5 Вольт.
Размеры платы — длина 41мм, ширина 21мм, высота по самому высокому компоненту 15мм.
Посылку получил на днях, пришла она в коробочке, где в кусок пупырки был завернут мой заказ, основное — преобразователи, ну и еще пара вещей по мелочи.
Обзор мелочей я сделаю позже, а о преобразователях решил рассказать сейчас.
Итак вид того, как это пришло —
У продавца видимо либо что то не то с математикой, либо он понял понятие скидки по своему, ибо пришло 9 штук вместо 10 заказанных, 10% он себе сэкономил. Я ему отписал об этом, пока жду ответа.
Напомнило мне историю, подслушанную на вещевом рынке
Наш торгаш хотел купить шарфики на продажу, долго торговался с китайцем о скидке, выторговал 20%, когда получил заказ, то был сильно удивлен, так как каждый шарфик был на 20% меньше.
Каждый преобразователь был упакован в индивидуальный запаянный антистатический пакетик
Внешний вид платы явно отличается от выложенного на странице продавца.
Основное отличие — обычные дешевые алюминиевые конденсаторы на входе и выходе.
Если кому интересно, то их параметры таковы
Входной 100х50в, ЭПС — 0.13 Ома, реальная емкость 102 мкФ
Выходной 220х35В, ЭПС — 0.077 Ома, реальная емкость 225 мкФ.
Оба 105 градусные.
Фирма производитель какой то нонейм Chengx (даже не известный многим китайский Chang).
Я бы заменил их на что то более приличное, так как микросхема ШИМ критична к их качеству и зашунтировал керамикой.
Микросхема LM2596S — описание — www.ti.com/lit/ds/symlink/lm2596.pdf
Схема почти согласно даташиту (привел максимально похожую схему, разница в номинале входного конденсатора, типе диода и неверно указан номинал дросселя, так как маркировка 330 это 33 мкГн).
Схема
Стоимость отдельно такой микросхемы у нас около 2.5 бакса.
Дроссель установлен на 33 мкГн, по размерам похож на дроссели с рабочим током около 3 Ампер (размеры 12х12х7мм).
На плате так же стоит многооборотный подстроечный резистор, обеспечивающий довольно точную подстройку, и диод Шоттки, как по мне (да и по мнению производителя микросхемы ШИМ стабилизатора) мелковат,
Установлен SS36, но после сравнения размеров с даташитом я больше склоняюсь что это перемаркированный SS26 — [ATTACH]n548[/ATTACH]
Если захочется повысить КПД, уменьшить нагрев и увеличить надежность, то лучше его заменить на что то более мощное (в описании микрухи рекомендуют 1N5825).
Контактные площадки входа и выхода промаркированы.
Обратная сторона платы используется как радиатор, непосредственно под микросхемой сделана сетка из отверстий с металлизацией для отвода тела на обратную сторону платы. Плата при тестировании практически не нагревалась.
Естественно мне захотелось проверить эффективность данного преобразователя.
На фото ниже ток по входу при условии что на выходе установлено 5 Вольт (как наиболее часто используемое для разных девайсов), нагрузка 5 Ом (ток 1 Ампер, мощность 5 Ватт), на входе выставлено стабильное напряжение 12 Вольт (опять же, как наиболее часто встречающееся). Ток по входу 0.5 Ампера, что дает нам потери в виде 1 Ватта или около 83% КПД.
Во втором примере на выходе выставлено 10 Вольт, сопротивление нагрузки 10 Ом, соответственно ток 1 Ампер и мощность 10 Ватт. На вход поданы стабилизированные 15 Вольт. Ток по входу составил 0.74 Ампера, потери при этом составили 1.1 Ватта, КПД около 90%.
Понятно что измерения имеют некоторую погрешность, но они очень близки к реальным.
Не уверен что во второй раз я бы покупал такие преобразователи у этого продавца, хотя цена меня устроила. Но невнимательность (9 шт вместо 10), и не очень хорошие конденсаторы по входу и выходу, которые лучше заменить нивелируют преимущества низкой цены.
Необходимый диод можно выпаять из неисправного компьютерного БП, да и сам по себе он стоит недорого, конденсаторы так же чаще всего найдутся в хозяйстве любого радиолюбителя, но лучше попробовать уточнить у продавца, какие стоят (хотя с китайцами это бывает проблематично).
С другой стороны, если покупать у нас все это, то цена даже с этими недостатками отличная, но лучше покупать лотом из 10 шт, так как при меньших количествах цена будет почти такая же как в магазинах.
В общем резюме, сами платки к покупке очень рекомендую, по поводу конкретно этих и у данного продавца — решать Вам, недостатки я расписал как мог.
P.S. При относительно несложной доработке (добавление нескольких резисторов, транзистора и конденсатора) можно сделать стабилизацию выходного тока и получить драйвер для питания светодиодов, правда КПД упадет.
Ниже схема доработки этой платы для стабилизации выходного тока.
В качестве нагрузки светодиод из этого обзора
Схема добавления режима стабилизации тока
Собственно схема. Расчетный ток около 0.6 Ампера, легко переделать на другой заменив только резистор R1. Резистор расчитывается исходя из того что I out = 0.6/R1. Т.е. при номинале 1 Ом будет 0.6 Ампера, при номинале 0.5 Ома будет 1.2 Ампера.
Фотография ниже, подтверждает расчеты.
На входе 20 Вольт, при увеличении выходного напряжения подстроечным резистором, ток после достижения порогового напряжения светодиода плавно увеличивается, при достижении порога стабилизации рост останавливается, дальнейшее увеличение выходного напряжения не приводит к изменению тока.
Извиняюсь за качество фотографий, темновато вышло.
Если что забыл, пишите, попробую добавить.
upd. Продавец вернул деньги за недостающую плату.
UPD, Сейчас у продавца лот стоит 7.5 бакса, но за 5 штук, а когда покупал я, лот был 10 штук, будьте внимательны.
Перейти в магазин
Обсудить можно также здесь: http://mysku.ru/blog/aliexpress/24145.html
